Topic: CAN на Toyota/Mitsubishi
Добрый день всем!
Имеется ли на toyota hilux 2010 года, mitsubishi l200 2010 и 2011 годов CAN шина, какой протокол?
Был ли у вас опыт работы с ней? Через какой трекер удалось какие данные получить?
New account creation is currently unavailable. Existing members can continue reading and joining discussions.
Добрый день всем!
Имеется ли на toyota hilux 2010 года, mitsubishi l200 2010 и 2011 годов CAN шина, какой протокол?
Был ли у вас опыт работы с ней? Через какой трекер удалось какие данные получить?
ILS
Obd там
Galileo считывает температуру, обороты, данные по MAF, Угол открытия заслонки и пр. топливо пока не нашли, но занимаемя
Galileo считывает температуру, обороты, данные по MAF, Угол открытия заслонки и пр. топливо пока не нашли, но занимаемя
если не ошибаюсь, Galileo умеет читать CANOBD2 J1979. там уровня топлива нет, только расход. Или это имелось ввиду?
Cовершенно верно, на Hilux модели с 2010 г.в. нет сигнала с ДУТ, нет совсем, ни в каких шинах. Сигнал Расхода есть, - средний и мгновенный.
Сигнал с ДУТ подается сразу с ДУТ в щиток приборов, а расход идет по управлению форсунок компьютером. Поэтому уровня нет, а расход есть. Если надо могу выслать, где и как подключать топливо на таких машинах. Обороты и температуру берем по САN шине,другие параметры тоже можно взять с CAN, а вот уровень только на аналоговый вход навигашки.
Добавлено спустя 5 минут 36 секунд:
Если в какой то из шин есть сигнал с ДУт, Galileo его выдаст. CAN-LOG и др. навигашки по той же причине тоже лапки к верху !!!
Toyta HiLux с уровнем топлива всех по бороде пустила.
Кстати, Toyota Hiace, тоже самое, недавно ставили, и тоже в CAN шинах нет уровня топлива, пришлось с разъема щитка приборов подключаться.
как можно подключить к кан шине аппарат галилео скай на автомобиль митсубиши л 200 дизельный помогите пожалуйста я просто первый раз столкнулся с этим дайте ссылки какие нибудь
Cовершенно верно, на Hilux модели с 2010 г.в. нет сигнала с ДУТ, нет совсем, ни в каких шинах. Сигнал Расхода есть, - средний и мгновенный.
Сигнал с ДУТ подается сразу с ДУТ в щиток приборов, а расход идет по управлению форсунок компьютером. Поэтому уровня нет, а расход есть. Если надо могу выслать, где и как подключать топливо на таких машинах. Обороты и температуру берем по САN шине,другие параметры тоже можно взять с CAN, а вот уровень только на аналоговый вход навигашки.Добавлено спустя 5 минут 36 секунд:
Если в какой то из шин есть сигнал с ДУт, Galileo его выдаст. CAN-LOG и др. навигашки по той же причине тоже лапки к верху !!!
Toyta HiLux с уровнем топлива всех по бороде пустила.
Добрый день !!!
Интересуют места подключения CAN шины, если есть наработки по автомобилям легковым буду очень признателен....
Расхода есть, - средний и мгновен
не подскажите какой именно параметр отвечает за расход топлива ?
На японии нет уровня топлива в can шине, речь о Тoyota, Mazda, мицык....
На японии нет уровня топлива в can шине, речь о Тoyota, Mazda, мицык....
) странная категоричность...
Есть!
На японии нет уровня топлива в can шине, речь о Тoyota, Mazda, мицык....
А как же camry? там топливо есть и отлично читается
а на HILUX 2014 года по кану есть данные об уровне топлива??
если да не подскажите пгн? или где найти описания пгн?
а если нет где искать провод с попловка?
может у кого и табличка есть по тарированию бака??))
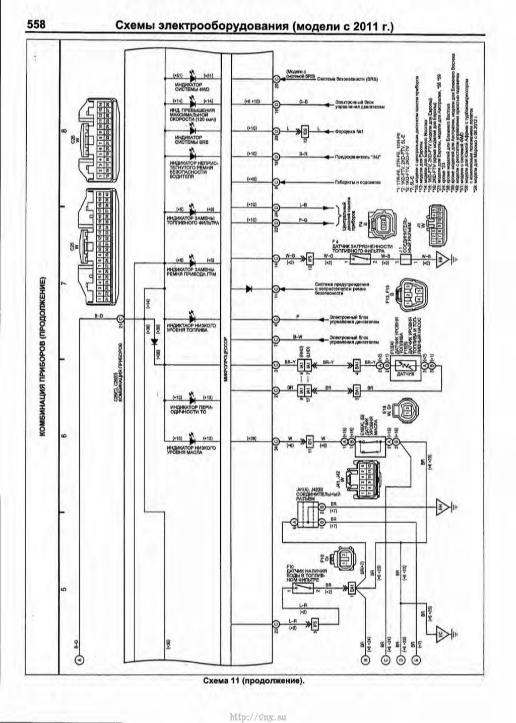
HILUX 2014 - в кане нет данных об уровне топлива, аналоговый сигнал с поплавка сразу приходит на приборку. На 40 пиновом разъеме, распиновку приложил
0.3 В - полный бак, 6.5 В - пустой бак
СПАСИБО!!
где вообще узнать коды и номера параметров на Hilux 2014? кан сканера у меня нет...а машинки обвязать нормально хочеться... какой там протокол вообще? j1939?
где вообще узнать коды и номера параметров на Hilux 2014? кан сканера у меня нет...а машинки обвязать нормально хочеться... какой там протокол вообще? j1939?
с вашей подготовкой - CANLOg вам в помощь.
Только уровень топлива в шину не идет на Хайлюксах, на сколько я помню.
Добрый день!
Подключался ли кто-то к штатной стрелке на HILUX G8 2016 г.в.? Может есть у кого схема распиновки приборки?
Коллеги, снимал ли кто-нибудь данные по топливу без CAN-log с Camry?
Буду признателен за любую информацию.
Добрый день !!!
Интересуют места подключения CAN шины, если есть наработки по автомобилям легковым буду очень признателен....
На Toyota как и на всех а/м есть разъем диагностический OBD2 - трапецевидный. С обратной стороны - витая пара, цоколевка на картинке.
vinkel, благодарю, это все понятно.
Меня больше интересует какой идентификатор отвечает за уровень топлива.
как и на всех а/м есть разъем диагностический OBD2 - трапецевидный. С обратной стороны - витая пара, цоколевка на картинке.
Дополню: на ВАГах в 6-14 приходит шина только для диагностики, т.е. пока не спросишь - данных не будет. Для прослушки шин идем к шлюзу или ВСМ. Если медленная нужна - то вариантов подключения много, что не скажешь про быструю.
На Фордах, к примеру, приходит второй CAN на другие пины OBD2 разъема.
HILUX 2014 - в кане нет данных об уровне топлива, аналоговый сигнал с поплавка сразу приходит на приборку. На 40 пиновом разъеме, распиновку приложил
Добрый день.
Что-то не пойму по схеме, на какой контакт 40-пинового разъема приходит сигнал со штатного датчика уровня топлива?
2 или 3?
доброго времени суток! Попался HILUX 2015 гв вывода 3 и2 имеют другую цветавую маркировку, и напряжения на 2(красный) пине 12 в, на 3 (черный) пине 0.07 в не думаю что это ДУТ. Машина рестайлинг и проводка как и панель несколько иная, и где теперь его искать?