Topic: hyundai grand starex 2011
Кто нибудь ковырял hyundai grand starex 2011 г.в. есть топливо в CAN?
New account creation is currently unavailable. Existing members can continue reading and joining discussions.
Кто нибудь ковырял hyundai grand starex 2011 г.в. есть топливо в CAN?
ковырял
Думаю, что в CANе уровня не будет.
dyama2007 wrote:ковырял
Думаю, что в CANе уровня не будет.
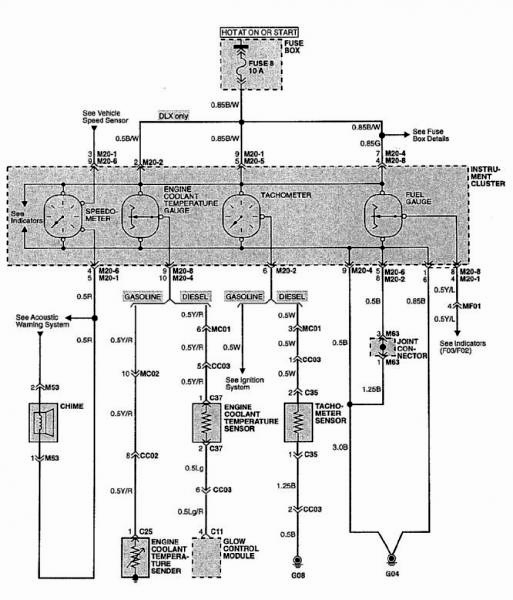
Так и есть топлива там нет. Нужно брать с провода штатника.
Но в комплектации с маршрутным компьютером топливо в CANe есть (не проверено, со слов владельцев)
Топливо брали с провода штатного ДУТ, контролькой прошлись по пинам разъема приборки, на одном из пинов, указатель зашевелился, с него и взяли, показывает более менее корректно
Топливо брали с провода штатного ДУТ, контролькой прошлись по пинам разъема приборки, на одном из пинов, указатель зашевелился, с него и взяли, показывает более менее корректно
Спасибо! Я так и сделал, только вот что делать со скачками из-за изменения напряжения в бортовой сети еще не придумал.
Да вроде не зависят показания ДУТа от скачков напряжения в борт сети. Судя по графикам, видно , что на холостых и при начале движения, где поднимаются обороты, топливо не гуляет.
контролькой прошлись по пинам разъема приборки, на одном из пинов, указатель зашевелился
какие вы смелые парни ![]()
opl wrote:контролькой прошлись по пинам разъема приборки, на одном из пинов, указатель зашевелился
какие вы смелые парни
А что там можно было сделать не так, простая приборка нет ничего нового... ![]()
А что там можно было сделать не так, простая приборка нет ничего нового...
конкретно с этой машиной все просто, но метод опасный.
Здравствуйте форумчане, принимайте новичка, только начинаем работу в сфере интеграции, работаем с виалоном через компанию СТАВтрек.
В воскресенье предстоит первая установка Трекера ASC1 АПК КОМ в Hyundai H1 2007, подключение аналоговое к штатному ДУТ.
Помогите избежать ошибок не хотелось бы закосячить, как проверить сигнал от штатного ДУТа и как лучше всего подключить данный трекер,
данные нужны напряжения сети( чтобы машинка не летала, и расход) сильно не пинайте пожалуйста
Может у кого-нибудь есть схема по штатному топливу на более свежие grand starex/h1 ?
Заранее благодарен!